Регулирование температуры
Способ регулирования температуры жала паяльника или воздушного потока паяльного фена может осуществляться двумя путями. В относительно дешёвых паяльных станциях реализовано аналоговое управление.
Суть его заключается в том, что при достижении заданной температуры питание паяльника отключается, а после остывания до некоторого уровня подача напряжения возобновляется. Такой способ обладает невысокой точностью поддержания температуры.

В устройствах, принадлежащих к более высокой категории профессиональных паяльных станций, применяется цифровой метод регулирования. Эту функцию выполняют так называемые пропорциональные интегрально-дифференциальные контроллеры.
Такая схема отличается малой инерционностью и высокой точностью стабилизации температуры. Это происходит благодаря тому, что цифровые контроллеры реагируют не только на температуру, но и на её производную по времени, то есть, на скорость её изменения.
Общее представление о паяльной станции
В целом рассматриваемые инструменты производятся в различной комплектации и потому вопрос выбора чрезвычайно важен.
Условно представленные на рынке станции позволительно разделить на две категории:
- контактные;
- и, соответственно, бесконтактные.
Работают они также и на разных принципах. Существуют, в частности:
- индукционные (они компактные и достаточно мощные);
- термовоздушные (для пайки используется специальный фен);
- инфракрасные (предназначены для микросхем);
- импульсные (подходят для смартфонов и планшетных компьютеров).

Говоря о контактных станциях, фактически имеют в виду классический паяльник, снабженный отдельным терморегулятором. Работают им так же, как и обычным инструментом, и особых навыков тут не требуется.
В целом станции допустимо использовать не только для электроники, но и для других целей. Ими, к примеру, удобно:
- снимать старый лак с электропроводки;
- высушивать клеи;
- обрабатывать пластмассу;
- греть термоусадочную изоляцию.
Вне зависимости от производителя, все станции, снабженные термофеном, устроены одинаково:
- компрессор подает воздух непосредственно на нагреватель;
- далее он проходит через форсунку.
Расширяет функциональность набор дополнительных насадок.
В профессиональных станциях есть точный терморегулятор и надежная защита от перегрева. Дополнительное удобство использования обеспечивают светодиодные индикаторы или же жидкокристаллические дисплеи. Последний вариант идеально подходит для работы с электронными высокотехнологичными компонентами.
Термовоздушная станция с феном
Станции контактного типа относятся к монтажным, то есть с их помощью можно припаять радиодетали, но использовать такие устройства для демонтажа, особенно элементов в многовыводном корпусе, не представляется возможным. Для этой цели используются устройства, оборудованные термофеном.
Заметим, что иногда радиолюбителями для этой цели применяется промышленный фен, или даже газовая горелка, но с их помощью не всегда удается добиться необходимого результата. Мощный поток нагретого воздуха может сдуть с платы соседние радиодетали. Чтобы избежать этого, лучше воспользоваться специальными устройствами.

Воздушная станция для пайки Lukey 702 с феном
Модель, представленная на фото, оборудована цифровыми контролерами уровня. Такие устройства стоят несколько дороже обычных моделей, но если есть возможность, то лучше купить станцию, оборудованную феном для пайки (Quick 850AD, Element 898BD, BAKU (Баку) 761D и т.д.).
Как правило, в комплекте с фенами идут насадки, позволяющие регулировать воздушный поток.

Набор насадок на термофен для станций Kada, Aida, Atmega
Особенности приборов
Среди особенностей индукционных паяльников надо отметить тонкий сменный картридж, от которого во многом зависит температура нагрева жала.
Он представляет собой тонкую трубку, которая в сочетании с легким корпусом прибора дает возможность долгое время просиживать за процессом пайки.
Рука не устает, а значит, не меняется точность подвода жала и припоя, нет подтеков излишков материала, увеличивается скорость проводимых операций. Отсутствует сложная электронная схема, степень нагрева регулируется автоматически.
По всем показателям индукционный паяльник более совершенен, чем традиционные паяльные приборы. Хотя он еще не достаточно широко распространен, такую конструкцию можно отнести к технике нового поколения.
Как пользоваться паяльником
Проведение демонтажа радиодеталей таким устройством не представляет трудностей. Время выхода устройства на рабочий режим составляет 30 секунд. Время демонтажа микросхемы с 200 ножками — от 15 до 30 секунд. В качестве нижнего подогрева лучше всего использовать утюг. Применение ИК-паяльника в комплексе с утюгом позволяет сильно ускорить выпаивание деталей и смягчает его. В процессе работы устройство требуется держать на расстоянии 15 мм от прикуривателя.
При осуществлении работ не следует жалеть канифоли. Большое ее количество облегчает выпайку компонентов радиоплат и ускоряет ее. Канифоль начинает кипеть при 250°C. Во время работы не следует допускать чрезмерного ее испарения и кипения.
При ремонте деликатных микросхем необходимо накрывать корпус. Не рекомендуется оставлять устройство включенным, т.к. оно работает на пределе возможностей.
Как сделать термовоздушную станцию
Несмотря, что бесконтактные модели имеют довольно простой принцип работы, стоят они недешево. Поэтому многие пытаются сделать их самостоятельно.
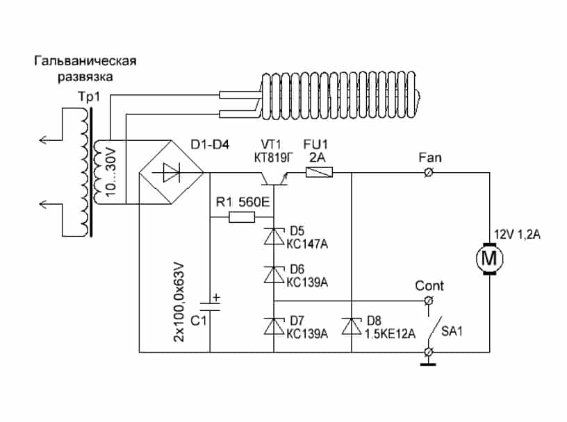
Схема паяльной станции своими руками, элементная база

Диодный мост — один из главных компонентов станции Главным элементом самодельной станции является сам паяльник, с помощью которого осуществляется пайка компонентов. Рекомендуется использовать паяльники, снятые из других станций. Самостоятельно изготовить паяльник довольно сложно.
Также надо подобрать диодный мост, который будет подсоединяться к трансформатору. Чтобы получить стабильное напряжение 5В, понадобится дополнительный стабилизатор. Он должен оснащаться радиатором, который сможет защитить от перегревов.
Изготовление корпуса и нагревательных элементов
В качестве основы конструкции можно использовать обычные дверцы от антресоли. Также подойдет фанера толщиной не меньше 1 см. Если таких материалов нет, можно сделать корпус из алюминиевых листов. Они достаточно плотные и с их помощью удастся создать прочную и надежную конструкцию.
Если не хочется делать корпус самостоятельно, можно воспользоваться уже готовыми конструкциями. Например, идеально подойдут корпуса от старых видеомагнитофонов.
Система управления

Фанерные листы — идеальный материал для изготовления корпуса Самодельный паяльник должен оснащаться качественной системой управления. Для этого придется заказывать специальные дифференциально-интегральные регуляторы. Они отвечают за настройку температуры нагрева инструмента и позволяют пользователю самостоятельно устанавливать, насколько сильно должен разогреваться паяльник во время работы.
После получения регуляторов надо подогнать под них габариты корпуса и вырезать необходимые отверстия для установки элементов. Рекомендуется размещать их на передней панели.
Сборка и настройка работы
Прежде чем приступить к проверке работоспособности устройства, надо его собрать. Для этого рекомендуется воспользоваться схемой, чтобы подключить все правильно и не допустить ошибок. Когда в корпусе все детали будут подсоединены, можно зафиксировать держатель, на котором будет крепиться паяльник.
После сбора конструкции надо проверить ее работоспособность
При включении станции необходимо особое внимание обратить на работу регуляторов и на то, насколько быстро нагревается паяльник
Назначение кнопок и варианты прошивки

Программатор используется для настройки работы паяльника Передняя панель устройства должна оснащаться кнопками управления. Они выполняют такие функции:
- увеличение или уменьшение температуры нагрева;
- изменение режимов работы.
Принцип работы ПС, общие характеристики оборудования
Если утрировать, то принцип работы ПС можно сравнить с обычным паяльником, подключённым через реостат. Однако современная паяльная станция – более сложное электронное устройство, имеющее множество дополнительных функций. К тому же ПС может быть и бесконтактной (воздушной).
Основными функциями современных паяльных станций являются:
- возможность регулировки нагрева жала. Чем точнее и плавней осуществляется регулировка, тем проще работать мастеру;
- обязательное наличие защиты от перегрева;
- температура жала контролируется автоматически, по мере остывания мощность увеличивается.
Каждая модель имеет свои дополнительные функции. При самостоятельном изготовлении можно остановиться на простейшем варианте. Особенно если опыта в создании подобных приборов нет. Но перечисленные параметры обязательны. При отсутствии даже одного из пунктов в характеристиках назвать собранное оборудование станцией будет нельзя.
Описание процесса ИК пайки
Принцип работы инфракрасной паяльной станции заключается в воздействии сильными волнами длиной 2-7 мкм на элемент. Устройство для пайки самодельными ИК паяльными станциями как самодельными, так и приобретаемыми, состоит из нескольких элементов:
- Нижний нагреватель.
- Верхний нагреватель, отвечающий за основное воздействие на материалы.
- Конструкция держателя платы, размещенная на столе.
- Контроллер температуры, состоящий из программируемого элемента и термопары.
Длина волны, напрямую зависит от температурных показателей источника энергии. Материалы в различной форме подвергаются пайке с помощью ИК станции, сделанной своими руками, существуют основные параметры передачи энергии, непрозрачность, отражение, полупрозрачность и прозрачность. Перед изготовлением ИК паяльной станции своими руками нужно понимать, что существуют некоторые недостатки данных систем:
- Разная степень поглощения энергии компонентами ведет за собой неравномерный прогрев.
- Каждая плата ввиду различных характеристик требует подбора температур, в противном случае, компоненты перегреваются, выходят из строя.
- Наличие «мертвой зоны», где инфракрасная энергия не достигает требуемого объекта.
- Обязательное условие защиты поверхностей остальных элементов от испарения флюсов.
Нагревание происходит за счет передачи тепла к монтажной плате. Тепловое воздействие инфракрасной станцией происходит поверх детали, температуры бывает не достаточно, поэтому конструкция подразумевает нагрев нижней части. Нижняя часть состоит из термостола, процесс пайки может осуществляться посредством спокойного инфракрасного излучения, либо потоком воздуха.
Принцип работы и общие характеристики
Паяльная станция, а иногда ее называют станком или установкой это устройство, которое широко применяют и в быту, и в электронике, и электротехнике. Основное предназначение этого оборудования – групповая или единичная пайка деталей.
В конструкцию этого оборудования входят следующие компоненты:
- Блок управления, который контролирует рабочие параметры работы устройства.
- Паяльник, предназначенный для выполнения пайки.
- Пинцет, участвующий в сборке/разборке элементов, устанавливаемых на печатную плату.
- Фен, который предназначен для нагрева сборочного места. Его можно использовать для выполнения как единичных, так и групповых операций.
- Источник тепла, используемый для нагрева печатной платы для определенной в технологическом процессе температуры.
- Прибор для удаления лишнего олова.
- Вспомогательную оснастку – подставки и пр.
- Браслеты, которые снимают статическое напряжение.

Самодельная паяльная станция
Самые простые станции включают в себя паяльники, контролирующего прибора и подставки под паяльник. Ключевое отличие станции с феном от традиционного паяльника заключается в том, использование этого станка позволяет не только соединять между собой детали, но, при этом оптимизировать температурный режим. В состав станции входят различные приспособления, которые не только повышают производительность, но и обеспечивают безопасность работника.
И конечно нельзя забывать то, что паяльные станции с феном оснащены приспособлением для снятия статического напряжения.
Характеристики, а так же принципы работы станции с феном не отличаются большой сложностью, и это позволяет, соорудить паяльную станцию с феном своими руками.
https://youtube.com/watch?v=YNMhLlWvKY0
Схема паяльной станции: изготовление корпуса фена, обеспечение работоспособности прибора
В качестве корпуса для фена к самодельной паяльной станции можно использовать материал, который отлично выдерживает высокие температуры, например, керамику. Однако данный вариант не слишком дешевый. Чтобы уменьшить стоимость самодельной паяльной станции, можно выполнить частичную теплоизоляцию канала, по которому будет продвигаться горячий воздух.
Подойдет также корпус бытового прибора, но необходимо придерживаться нескольких правил: корпус должен быть довольно объемным, а сопло следует изготовить из термостойких материалов.
Затем нужно позаботиться о работоспособности прибора. В конструкцию инструмента обязательно должны входить пусковой механизм и приспособление, которое позволит регулировать скорость движения воздуха и его температуру. Для этого в электрической схеме прибора обязаны присутствовать реостаты, которые обеспечат возможность выполнять настройку мощности инструмента.
Сборка паяльной станции начинается с изготовления спирали
Важно учитывать, что сопротивление элемента должно находиться в пределах 75-90 Ом. Необходимо не только намотать спираль на надежный изолятор, но и сверху закрыть им. Для этого подойдет асбест или стекловолокно
Концы спирали после сборки должны выходить наружу
Для этого подойдет асбест или стекловолокно. Концы спирали после сборки должны выходить наружу.
Схема самодельного паяльного фена мощностью 300 Вт
Готовая деталь помещается в корпус, выложенный слоем теплоизоляции, и лишь тогда соединяется с силовой проводкой, в состав которой входит выключатель. С тыльной стороны устанавливается воздушный вентилятор. Он либо помещается в корпус, либо прикрепляется снаружи.
Ключевой элемент конструкции – паяльник. Если остальные части паяльной станции могут являться деталями старых приборов, то непосредственно паяльник для паяльной станции должен быть однозначно новым. Необходимо также выбрать диодный мост для электрической схемы и трансформатора. Детальную схему самодельного устройства можно отыскать на специальных форумах.
Паяльная станция с феном – главный инструмент, необходимый для производства и ремонта любых электронных приборов. Это оборудование дает возможность соединить между собой электронные компоненты. Инструмент очень удобный, так как обычно оснащен цифровым модулем или аналоговой системой управления.
Модель ИК-650 ПРО
Одной из наиболее распространенных инфракрасных паяльных станций профессионального уровня является ИК-650 ПРО. В России это устройство стало одним из первых, способных с успехом производить ремонт техники с BGA схемами.
Пайка производится настолько качественно, что возникло устойчивое мнение об абсолютной надежности устройств, платы которых монтировались при помощи этой инфракрасной паяльной станции.
Программное обеспечение позволяет очень точно выдерживать температурный профиль, что немаловажно для создания прочных, надежных контактов. Ведь для качественной пайки необходимо не просто создать температуру достаточную для плавления припоя, а нужно еще поднять ее плавно и затем плавно понизить, не допуская резкого охлаждения контакта. Только тогда будет создана прочная кристаллическая решетка в капле припоя, соединяющей контакт микросхемы с монтажным пятачком
Только тогда будет создана прочная кристаллическая решетка в капле припоя, соединяющей контакт микросхемы с монтажным пятачком.
Инфракрасная станция имеет модульную конструкцию и позволяет собрать множество возможных конфигураций для производства предварительных и вспомогательных работ:
- возможно использование различного типа термостолов;
- подключение электронного микроскопа;
- автоматическое регулирование температуры нагрева и остывания;
- существуют дополнительные модули для восстановления выводов BGA (это называется реболлингом).
В комплектацию паяльной станции входит также вакуумный пинцет, которым удобно устанавливать мелкие детали на плате.
Стоимость инфракрасной паяльной станции ИК-650 ПРО в настоящее время более 150 000 рублей. Она является профессиональным оборудованием и, конечно же, для любительского использования практически недоступна.
Способ №2. Бесконтактная паяльная станция
Как показывает практика, далеко не всегда нагревом жала можно воздействовать на любые элементы платы, к примеру, к тем же smd деталям крайне трудно подобраться. В таких ситуациях используется паяльный фен, направляющий поток горячего воздуха на ножки.
Несмотря на схожесть, переделать обычное устройство для сушки волос в инфракрасную станцию не получится, так как рабочая температура должна достигать 500 — 800ºС. Для сборки такой паяльной станции вам понадобится компрессор для подачи воздуха, нагревательный элемент, корпус для элементов управления, сопло, понижающий трансформатор, выпрямитель, блок управления скоростью подачи воздуха.
Принципиальная схема такой паяльной станции приведена на рисунке ниже:

Рис. 2: электрическая схема термофена
Принцип действия паяльной станции основан на воздействии инфракрасного излучения от нагревательного элемента непосредственно в область пайки. Компрессор подает воздух от нагревателя через сужающееся сопло, создавая эффект турбины, производительность насоса желательно обеспечить в пределах от 20 до 30 л в минуту.
При изготовлении инфракрасной станции существует два способа для ее выполнения — ручная модель или стационарная. Первый вариант подходит в тех ситуациях, когда корпус ИК паяльной предвидится относительно небольших размеров и будет удобно помещаться в руке. Второй способ подойдет для крупногабаритных приспособлений, в которых станция установлена неподвижно, а заготовка перемещается под соплом.
Рассмотрим такой пример изготовления паяльной станции бесконтактного типа:
- Намотайте нагревательную спираль из нихромовой проволоки, в данном случае используется диаметром 0,8мм. Можете взять и другой вариант, к примеру, от электрической плиты.
Рис. 3: намотайте нагревательный элемент
- Для намотки используйте жесткий каркас, укладывайте витки вплотную, но не делайте нахлестов и следите за тем, чтобы не закоротить намотку. Чем меньше диаметр проволоки у вас получится, тем эффективнее будет идти нагрев, достаточно будет спирали с наружным диаметром 8 – 10 мм.
- В данном примере изготавливаются несколько спиралей, соединяемых параллельно для повышения температуры нагрева.
- Установите полученную спираль на цилиндрический каркас из негорючего материала.

Рисунок 4: поместите спирали на диэлектрический элемент Предварительно удалите с каркаса все лишнее но если он уже готов, можете сразу осуществлять намотку.
- Изготовьте металлический стакан для нагревательного элемента, в этом примере изготовления паяльной станции мы сделаем его из корпуса пальчиковой батарейки.
- Из куска телескопической антенны от радиоприемника сделайте сопло, один край которого нужно расплескать и надеть на шайбу.
Рис. 5. Наденьте шайбу
- Прикрутите шайбу сопла к стакану из батарейки при помощи соразмерных болтов.
Рис. 6: прикрутите сопло к стакану
- Поместите внутрь стакана между спиралью и стенками термоизоляционный материал, чтобы предотвратить перегревание наружных деталей.
- Соберите диодный мост из четырех полупроводниковых элементов, если под рукой уже есть готовая сборка, можете использовать и ее.
- Изготовьте блок питания из понижающего трансформатора и выпрямительного агрегата, ваша задача получить на выходе низкое напряжение для снижения вероятности поражения электротоком. В рассматриваемом примере получается около 10 – 15В, мощность трансформатора составляет 150Вт. Аналогичная модель может браться с готового оборудования.
- Корпус для паяльной станции мы изготовим из обычной пластиковой бутылки. В данном примере нам нужен прозрачный пластик, так как в нем легче подключать блок питания, нагнетатель воздуха и плату управления.
Рис. 7. соедините все элементы в корпусе
- Подключите куллер и нагревательную спираль к выводам блока питания, подсоедините регулятор напряжения.
Рис. 8. установите кулер
Регулировка мощности теплового потока может осуществляться либо по скорости подачи воздуха, либо по уровню напряжения, подаваемого на нагреватель.
Подключите шнур питания к выводам трансформатора – паяльная станция готова к использованию.
Рис. 9: паяльная станция готова
Конструктивные особенности
Инфракрасная паяльная станция представляет собой довольно габаритное оборудование:
- ширина – 450-475 мм;
- высота – 430-450 мм;
- глубина – 420-450 мм.
- высота опорного штатива ИК излучателя – 200 мм.
Дополнительная информация. Размеры различных моделей станций могут немного отличаться от вышеуказанных данных. Площадь рабочего стола рассчитана на печатные платы максимальной величины и любой конфигурации.
Расположение органов управления и подвижных узлов ИК станции:
- Рабочий стол представляет собой углублённую платформу из ряда ТЭНов, закрытую металлической сеткой.
- Параллельные упоры с фиксаторами передвигаются по направляющим. Ими с обеих сторон зажимают печатную платформу.
- Поперечные борта оснащены винтовыми опорами, которые поддерживают плату на нужной высоте.
- В комплекте есть рейки, которыми дополнительно крепят плату.
- На вертикальной опоре установлен поворотный механизм, на котором закреплен инфракрасный нагреватель.
- ИК излучатель может передвигаться в прямолинейном направлении по направляющим штатива. Одновременно паяльник может поворачиваться вокруг вертикальной опоры.
- На передней панели оборудования расположены:
- кнопка включения;
- разъём для термопары;
- кнопка остановки;
- клавиша включения вентилятора рабочего стола;
- включатель подсветки;
- кнопка верхнего охлаждения;
- термоконтроллер нижних нагревателей;
- программируемый контроллер верхнего ИК нагревателя.
Температура верхнего ИК нагревателя может достигать от 220 до 270 градусов. Нижняя платформа прогревается до 150-1700 С.
Бюджетная инфракрасная паяльная станция своими руками – возможно ли это
Не каждый может запросто заплатить 20000 руб. и более за подобное оборудование. А если к тому же паять требуется нечасто, то смысла приобретать заводскую ПС и вовсе нет. Попробуем рассмотреть вариант, при котором у вас в руках окажется бюджетный инфракрасный паяльник, сделанный своими руками.
| Иллюстрация | Описание действия |
| Нам потребуется обычный автомобильный прикуриватель. Разбираем его, оставив только спираль на шпильке. Она станет основой нашего ИК паяльника. |
| Разбираем паяльник, купленный в магазине за 100 руб. Такое изделие использовать по прямому назначению нельзя, а вот для нашей цели оно подходит идеально. Оставляем изоляторы и, присоединив спираль прикуривателя, устанавливаем получившуюся конструкцию внутрь корпуса паяльника. | |
| Нужно приварить к корпусу паяльника спираль прикуривателя. Если нет возможности воспользоваться подобным аппаратом, можно использовать «холодную сварку». |
| Вот так производится работа нашей инфракрасной паяльной станции. Многие могут сказать, что необходим регулятор напряжения, однако, это заблуждение. Редакция Seti.guru пришла к выводу, что проще и удобнее для регулировки интенсивности нагрева приближать или отодвигать спираль. Но… | |
| …если Вам кажется, что регулировка необходима, можно включить в схему вот такой диммер. Не возбраняется и установка кнопки включения на ручку паяльника, но в этом случае в схему придётся включить реле. В противном случае кнопка моментально сгорит. |
Самодельная паяльная ИК станция своими руками – это очень просто, как вы могли убедиться.
Металлический корпус своими руками, самый простой способ. Инфракрасная паяльная станция
Наконец то начал сборку инфракрасной паяльной станции, ну и как пологается решил начать сборку с корпуса. Долго думал с чего можно взять корпус и как обмануть судьбу но не получилось. Комповские корпуса слишком высокие и в них куча ненужных отверствий. Електро щитовые тоже не совсем подходят. Решил собрать сам. Заказал метал алюминий 1.5мм толщиной, и уголки 15*15*1.5 5метров. И начал все это дело резать и скручивать. Конечно неожидал я таких трудозатрат, все из за отсутствия инструмента ну и конечно же навыка слюсарного дела. Но все же я это сделал.
Есть пару вопросов к знающим. 1. Как лучше закрепить керамические нагреватели в корпусе? с чего сделать огранку места реза отверствия под нагреватели?
2. Чем лучше и легче будет вырезать отверствие в верхней крышке 250х250мм?
Другие публикации от RGB
- Реболлинг в домашних условиях, ремонт плат, и все что нужно для пайки 0
- Светодиодный светильник своими руками 0
- Ламповый предусилитель с Китая на советских 6Ж1П Сборка и доработка DIY своими руками 0
- Инфракрасная паяльная станция, своими руками. 0
- BM 800 за 1500 рублей! Покупать или нет? Распаковка и обзор. Вся правда и тест. 0
3 Комментария 3
Инструмент самый обычный-эл.лобзик, шуруповерт, ушм, напильник )). Для обработки отверстий для крепления нагревателей достаточно… Я пока два тэна поставил третий тэн не пришол.Но разметку сделал для трех, для видеокарт и небольших плат достаточно.
- igorek73
- 31 января 2019, 23:07 ответил на комментарий igorek73
Каким бы не был богатым опыт специалиста, и как бы он не был уверен в себе, иногда ему нужно посоветоваться с кем-то. Общение на просторах интернет-сети уже давно стало привычным нам. Разнообразные пользователи сети – будь то профессионал или много знающий любитель – могут выставить в сеть лайфхаки (простые полезные советы на разные темы), которые могут быть с пользой применены для вашего дома.
Какие плюсы пользования ресурсами форума?
- Постоянный поток интересной информации о новых идеях построек.
- Простые и полезные советы для строительства.
- Возможность общения с интересными людьми, опытными мастерами своего дела.
- Рекомендации о выборе инструмента или материалов.
- Также приятным плюсом является отсутствие рекламы, ведь пользователи такие же потребители, как и вы сами.
Для чего нужна паяльная станция
Паяльная станция, в отличие от простого паяльника, – система более усовершенствованная. Она позволяет спаять мелкие детали, такие, к примеру, как SMD-компоненты, контролировать нагрев на табло, программировать кнопки. Кроме того, благодаря бесконтактной системе пайки перегрев соседних элементов здесь исключён.
Благодаря «умному» блоку управления можно задать необходимые настройки температуры, включить и выключить систему нажатием одной кнопки
Паяльная станция бесконтактного типа относится к современным системам пайки. К примеру, нагрев с помощью термофена помогает мастерам в ремонте бытовых электроприборов и мобильников. А вот с помощью ИК-систем можно производить монтаж и демонтаж микросхем (даже формата BGA).
Подведём итог
Конечно, если подобное оборудование используется на профессиональном уровне (и при этом постоянно), то лучше приобрести ПС заводской сборки. А вот для разовых ремонтов электроники изготовление паяльной станции своими руками может стать идеальным решением. Надеемся, что информация, изложенная в сегодняшней статье, была полезна нашим читателям. Если же у вас остались какие-либо вопросы, не стесняйтесь их задать в обсуждениях ниже. Редакция Seti.guru с удовольствием на них ответит в кратчайшие сроки. Возможно, у вас есть опыт собственноручной сборки паяльных станций? Тогда убедительная просьба – поделитесь своими мыслями на эту тему с менее опытными домашними мастерами. Это поможет им научиться чему-то новому. Пишите, спрашивайте, общайтесь. А напоследок мы предлагаем посмотреть ещё одно короткое видео по сегодняшней теме.



























































